天泽华益国际有限公司
TENSWELL INTERNATIONAL COMPANY  LIMITED
 

旗舰产品-TENSWELL在线TW-9123R硫磺(尾气)比值分析仪

20230906

- 精准的紫外可见光近红外UV/VIS/NIR光谱分析仪器

       


天泽华益国际有限公司(TENSWELL INTERNATIONAL COMPANY LIMITED)生产的TW-9123R硫磺比值分析仪利用紫外吸收原理,测量硫磺尾气中的硫化氢、二氧化硫、以及羰基硫和二硫化碳等,运算出需氧量或比值信号用以指导控制燃烧配风达到硫磺回收及环保排放最佳效果。                     

TW-9123R分析仪器的开发开创性的使用专利采样分析技术,使复杂的样品处理更为简单实用,颠覆性的原位采样应用即使是在生产的同时也可无泄漏的检查维修分析系统,模块化设计更具有传统方法无法比拟的方便性特点。

分析仪系统采用稳定的紫外分光亮度计和二极管数组检测器实现物质的分析和检测,测量遵从比尔-朗博定律,精确地分析过程中无光学损耗,无运动及转动部件,2048个列阵紫外光电二极管DAD将光学信号转换成电信号传送到运算单元完成数据输出。

仪器特点

多组分测量,有效去除组分间的干扰,TW-9123R能够连续监测H2S与SO2(可选测量COS与CS2)的浓度,利用独特算法分离吸亮度总曲线,通过数百个数据获取点利用回归算法使其对应每一种不同被测物质曲线。此种途径要比传统的滤光片转盘要简单易行且技术优越,此种做法的分析仪没有活动部件,没有滤光片及组分的相互干扰。

安全性保障,特效专利免维护原位关闭式采样探头的使用,采样探头具有专利除雾脱硫防堵塞功能,无需插拔即可维护,没有采样管线,采样气体直接返回工艺管线,无需放空,颠覆性解决了硫磺回收装置样品处理的难关,实现工艺生产时在线维护无工艺介质泄漏的安全目的,使日常或事故状态下处理问题变得轻而易举和免于人员受毒性气体侵害的危险。

系统运行无需过多的外围条件即可轻松的实现连续、安全长周期运行,仪器运行只需仪表电源、仪表空气、饱和低压蒸汽和标准气体即可,具备内部光学自动曲线标定及校验功能。

系统标配自诊断、自动报警功能,自动程序切断进样,自动定期空气、蒸汽反吹功能,校验及反吹时信号保持。

分析原理

脉冲氙灯光源产生光信号,由光缆传递到流通池的进口,在进口处由安装的聚焦镜片将光束聚焦成平行光束

光信号直接穿过固定长度样品流通池,并与流通池内部连续流动的样品接触

获得了代表实时样品化学组分浓度的吸亮度之后,光学信号由安装在流通池另一端出口的聚焦镜片中传出,通过光缆传递到分析仪主机内部的分光亮度计中

全息光栅物理性分散光信号,并将每一小段分离的光信号对应到2048个二极管数组的光电二极管DAD上

光电二极管DAD测得的光强度光谱由分析仪控制器进行数据分析,通过分析与样品接触的光信号的光强度的损失,最终算出吸亮度光谱并由显示器输出

从氙灯光源发射光信号经样品流通池传到二极管数组检测器上,毫秒级信号传递速度,期间没有移动及转动部件

使用场合

克劳斯制硫工艺/超级克劳斯制硫工艺/选择氧化制硫工艺/硫磺尾气及CEMS分析/核工业铀纯化转化六氟化铀、六氟化钚和氟气、氟化氢/中西医药人体残留检测等

分析方法

紫外光纤光谱吸收法

样品流通

根据介质组份量程需求决定光程大小(从ppm~% 均可完成测量)

光    源

190-1100nm长寿命氙灯光源,连续运行寿命不少于7年,根据具体应用可配置另类光源

检 测器

2048个二极管数组检测光纤光谱仪

技术参数

组份量程:H2S    0-2%(量程根据需要任意设置,ppm~%测量单位用户确定)                   

                 SO2   0-2%(量程根据需要任意设置,ppm~%测量单位用户确定)                           

                 需氧量或比值(可选择同时输出)                                         

                 CS2   0-4000ppm(用户选择)                             

                 COS   0-4000ppm(用户选择)

测量精度:H2S&SO2≤±0.4% F.S;比值&需氧量≤±0.1% F.S

重 复 性:H2S&SO2≤±0.4% F.S;比值&需氧量≤±0.1% F.S

响应时间:T90<3秒(实测)

灵 敏 度:≤±0.1%F.S

零点漂移:≤±0.1%F.S/d,零点自修正(周期性)

模拟输出:标准4组4-20mA输出,使用者需要增加测量组分时对应输出数量

数字输出:4xDO 3.0A @250VAC干触点,用于仪器故障报警及电磁阀控制等

输入信号:外接输入2组AI信号和2组DI信号

通    讯:RS-485RTU;无线GPRS远程智慧通讯协议:Android及IOS系统(选择)

操作系统:WINDOWS 7或仿真触屏简化操作系统(标配)

工程软件:依托系统专有METER PRO 工程软件满足大数据运算要求

仪器尺寸:整体约1800(h)x1000(w)x500(d)mm 或 71(h)x40(w)x20(d)inch,可以按用户需求确定规格尺寸

仪器重量:约90Kg(根据使用者需求会有改变,以供货实物为准)

接触材质:精钢316L /紫外石英/氟化钙/氟化镁/氟橡胶

防爆防护:隔爆Ex d IIC T4Gb IP66 or 正压吹扫ATEX ex.pngⅡ2 G Ex Px IIC T5 Gb Tamb=-20℃ to +50℃,分析系统标配为正压吹扫系统防爆,防护级别IP65,根据不同的防爆要求选择对等级别的正压吹扫设备。

环境温度:分析系统自控恒温,仪表运行不受环境温度影响

安装方式

I分体安装形式

1垂直管线倾斜45°安装

2水平管线垂直安装

均采用分体安装,可露天安装无需特别保护(分析小屋等防护措施)

II一体化安装形式

分析仪系统及采样测量装置采用整体安装方式垂直于安装在水平工艺管线

特别说明

天泽华益硫磺比值分析仪无论采用哪种安装形式,都适用于利用老旧硫磺比值分析仪(任何品牌)的采样一次球阀通过更换原位采样测量探头(专有技术)实现即插即用,无需工厂停工或动火作业即可完成改造安装工作,无缝连接投用仪表,操作无风险安全可靠,节约资金并减少人员投入。



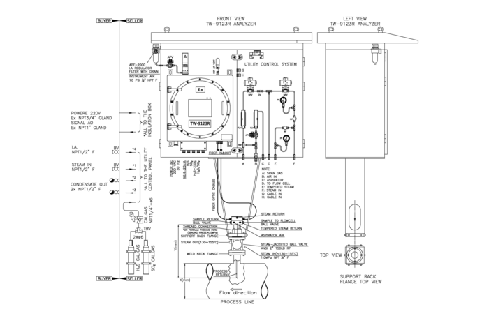
硫磺图1.png


TW-9123R仪表外形图(分体安装形式)


硫磺图2.png

TW-9123R仪表外形图(一体化安装形式)


详细的产品售前售后信息请联系:

sales@tenswell-hk.com


20230908

天泽华益国际有限公司

TENSWELL INTERNATIONAL COMPANY LIMITED

www.tenswell-hk.com

sales@tenswell-hk.com


 联系我们

公司地址九龙新蒲岗六合街25-27号嘉时工厂大厦18楼A室

邮政区号999077

电子邮箱sales@tenswell-hk.com

服务热线

(852)94411822

线上客服
服务时间9:00-22:00
会员登录
登录
其他账号登录:
留言
回到顶部